| key | PART NO. | PART NAME | QTY | SERIAL NO. | REMARKS | |
|---|---|---|---|---|---|---|
| 1 | AN403268 | Гидрошланг | 2 | INCLUDES T76938 O-Ring | ||
| 2 | N205415 | Скоба | 1 | |||
| 3 | T149597 | Скоба | 1 | |||
| 4 | AN205159 | Шланговый зажим | 3 | |||
| 5 | AN306393 | Фитинг сброса давления | 1 | |||
| 6 | R29936 | Уплотнительное кольцо | 1 | |||
| 7 | ...... | Шланг | 1 | CTL 57" MF TY22563 ; Right Rear Motor | ||
| 8 | ...... | Шланг | 1 | CTL 31.50" MF TY22563 ; Right Front Motor | ||
| 9 | N221912 | Фитинг | 2 | To Wheel Motor Case Drain | ||
| 10 | N310987 | Шланговый зажим | 3 | |||
| key | PART NO. | PART NAME | QTY | SERIAL NO. | REMARKS | |
| 11 | 19M9370 | Винт | 1 | M10 X 30 | ||
| 12 | 14M7648 | Фланцевая гайка | 1 | M10 | ||
| 13 | 21M7585 | Винт | 1 | M10 X 20 | ||
| 14 | 14M7722 | Стопорная гайка | 1 | M8 |
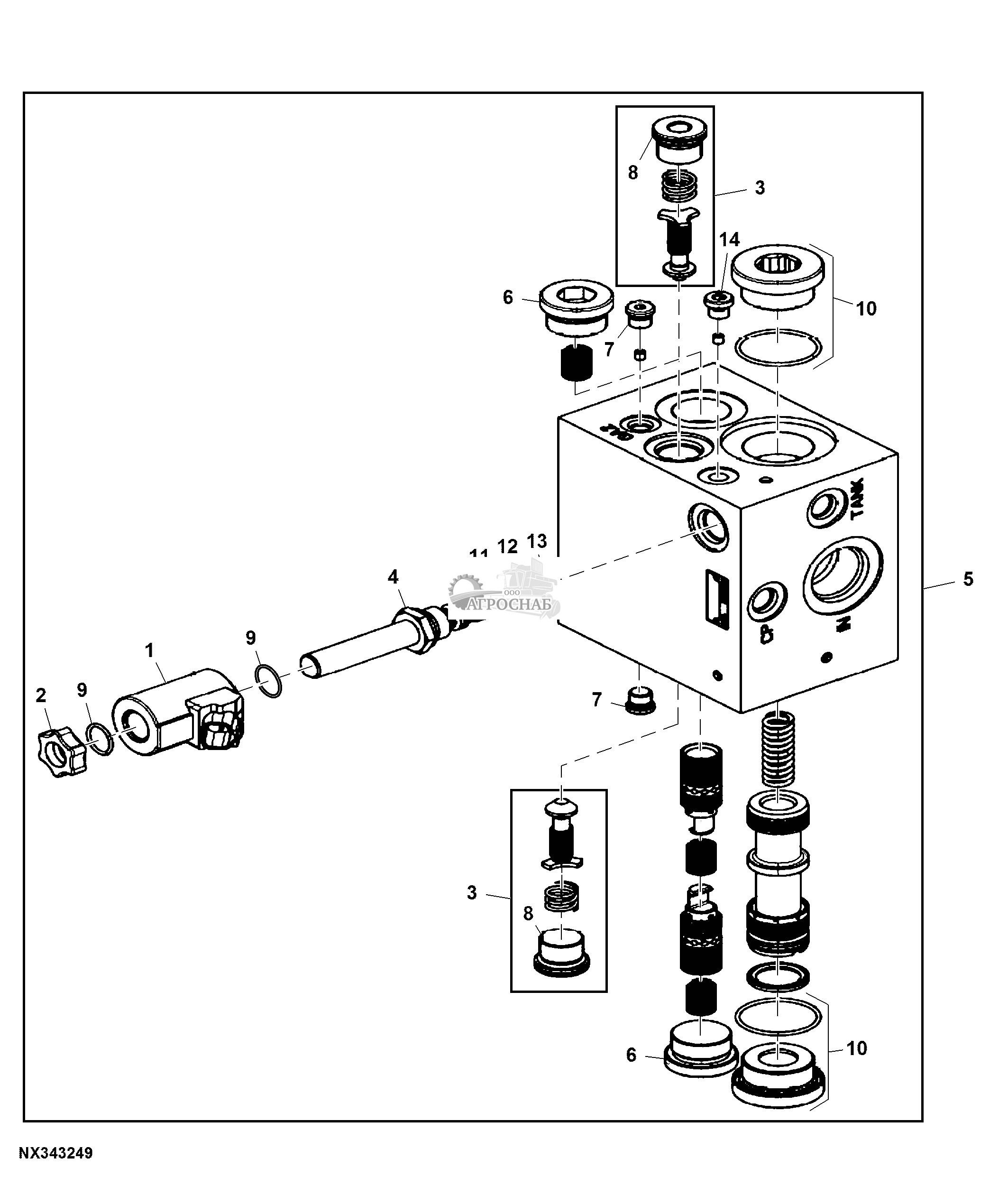
| key | PART NO. | PART NAME | QTY | SERIAL NO. | REMARKS | |
|---|---|---|---|---|---|---|
| 1 | AN302297 | Электромагнитный клапан | 1 | Proportional Valve- Rate Control | ||
| AN207424 | Комплект уплотнений | 1 | ||||
| 2 | AN302303 | Катушка эл/магн. клапана | 1 | Coil Proportional Rate Control | ||
| 3 | N311471 | Гайка | 1 | |||
| 4 | AT302908 | Электромагнитный клапан | 1 | Load Sense Jam Cartridge Valve | ||
| AH209121 | Комплект уплотнений | 1 | ||||
| 5 | AN302300 | Катушка эл/магн. клапана | 1 | Coil Load Sense Jam | ||
| 6 | N223292 | Гайка | 1 | Coil Nut | ||
| 7 | AN302361 | Заглушка фитинга | 1 | |||
| AH209117 | Комплект уплотнений | 1 | ||||
| key | PART NO. | PART NAME | QTY | SERIAL NO. | REMARKS | |
| 8 | AN206492 | Расходный гидр. клапан | 1 | Load Sense Shuttle Valve | ||
| AN206855 | Комплект уплотнений | 1 | ||||
| 9 | N304196 | Заглушка | 6 | |||
| 10 | AN302302 | Редукционный клапан | 1 | Compensator Valve Cartridge | ||
| AN302301 | Комплект уплотнений | 1 | ||||
| 11 | AN207183 | Обратный клапан | 2 | Reverse Boost, Auto Level, Prop Valve | ||
| AN207184 | Комплект уплотнений | 1 | ||||
| 12 | N305925 | Заглушка | 1 | |||
| 13 | R33138 | Фитинг | 2 | |||
| 14 | R26375 | Уплотнительное кольцо | 2 | |||
| key | PART NO. | PART NAME | QTY | SERIAL NO. | REMARKS | |
| 15 | R28782 | Уплотнительное кольцо | 5 | |||
| 16 | R26448 | Уплотнительное кольцо | 3 | |||
| 17 | U12547 | Уплотнительное кольцо | 3 | |||
| 18 | AN302359 | Контрольный клапан | 1 | |||
| 19 | 38H1159 | Фитинг переходника | 1 | |||
| 20 | T77814 | Уплотнительное кольцо | 1 | |||
| 21 | 38H1048 | Коленчатый патрубок | 1 | |||
| 22 | T77858 | Уплотнительное кольцо | 1 | |||
| 23 | AN403244 | Гидрошланг | 1 | |||
| 24 | XPD341 | Диагностическая муфта | 1 | |||
| key | PART NO. | PART NAME | QTY | SERIAL NO. | REMARKS | |
| 25 | R77175 | Крышка | 1 | |||
| 26 | T77613 | Уплотнительное кольцо | 6 | |||
| 27 | AN403248 | Гидрошланг | 1 | |||
| 28 | AN403275 | Гидрошланг | 1 | |||
| 29 | AN403246 | Гидрошланг | 1 | |||
| 30 | 38H1007 | Коленчатый патрубок | 1 | |||
| 31 | AN403258 | Гидрошланг | 1 | |||
| 32 | 38H1003 | Коленчатый патрубок | 1 | |||
| 33 | AN403257 | Гидрошланг | 1 | |||
| 34 | N311606 | Уголок | 1 | |||
| key | PART NO. | PART NAME | QTY | SERIAL NO. | REMARKS | |
| 35 | 19M8804 | Винт | 2 | |||
| 36 | 14M7303 | Фланцевая гайка | 2 | |||
| 37 | 19M7866 | Винт | 2 | |||
| 38 | 38H1004 | Коленчатый патрубок | 1 | |||
| 39 | 38H1023 | Тройник | 2 | |||
| 40 | AN302545 | Клапан | 1 | ORDER AKK23001 | ||
| AKK23001 | Клапан | 1 | ||||
| 41 | AN205378 | Гидрошланг | 1 | |||
| 42 | AN403259 | Гидрошланг | 1 | |||
| 43 | AN302557 | Электрическая обмотка | 1 | |||
| key | PART NO. | PART NAME | QTY | SERIAL NO. | REMARKS | |
| 44 | 38H1374 | Тройник | 1 | |||
| 45 | T77857 | Уплотнительное кольцо | 2 | |||
| 46 | AN403247 | Гидрошланг | 1 | |||
| 47 | N312122 | Гайка | 1 | |||
| 48 | AT139432 | Контр. клап. с гидропр. | 1 |
| key | PART NO. | PART NAME | QTY | SERIAL NO. | REMARKS | |
|---|---|---|---|---|---|---|
| 1 | AN403231 | Гидрошланг | 1 | SUB FOR AN203603 | ||
| 2 | AN403244 | Гидрошланг | 1 | SUB FOR AN206126 | ||
| 3 | AN403243 | Гидрошланг | 1 | SUB FOR AN205966 | ||
| 4 | T77858 | Уплотнительное кольцо | 3 | |||
| 5 | 38H1163 | Фитинг переходника | 1 | |||
| 6 | U12547 | Уплотнительное кольцо | 2 | |||
| 7 | R26375 | Уплотнительное кольцо | 1 | |||
| 8 | 38H1171 | Фитинг переходника | 1 | |||
| 9 | T77613 | Уплотнительное кольцо | 1 | |||
| 10 | AN403242 | Гидрошланг | 1 | SUB FOR AN205964 | ||
| key | PART NO. | PART NAME | QTY | SERIAL NO. | REMARKS | |
| 11 | AN403257 | Гидрошланг | 1 | SUB FOR AN207124 | ||
| 12 | T77814 | Уплотнительное кольцо | 2 | |||
| 13 | 38H1015 | Тройник | 1 | |||
| 14 | 38H1215 | Фитинг переходника | 1 | |||
| 15 | 19M8309 | Винт с головкой | 2 | |||
| 16 | E63525 | Гайка | 2 | |||
| 17 | R28782 | Уплотнительное кольцо | 1 |
| key | PART NO. | PART NAME | QTY | SERIAL NO. | REMARKS | |
|---|---|---|---|---|---|---|
| 1 | ...... | Шланг | 1 | CTL 38", MF N205202 | ||
| 2 | AN205159 | Скоба | 1 | |||
| 3 | AN403435 | Фитинг шланга | 1 | |||
| 4 | U12547 | Уплотнительное кольцо | 3 | |||
| 5 | AN204503 | Корпус фильтра | 1 | |||
| 6 | AN203010 | Гидравлический фильтр | 1 | |||
| 7 | AN403723 | Коленчатый патрубок | 1 | |||
| 8 | T77858 | Уплотнительное кольцо | 1 | |||
| 9 | 19M9844 | Винт | 4 | M10 X 20 | ||
| 10 | AN403258 | Гидрошланг | 1 | |||
| key | PART NO. | PART NAME | QTY | SERIAL NO. | REMARKS | |
| 11 | AT118619 | Фитинг шланга | 1 | |||
| 12 | ...... | Шланг | 1 | CTL 28.5", MF N205202 | ||
| 13 | R26375 | Уплотнительное кольцо | 3 | |||
| 14 | 38H1178 | Фитинг переходника | 1 | |||
| 15 | T77613 | Уплотнительное кольцо | 9 | |||
| 16 | AN403259 | Гидрошланг | 1 | |||
| 17 | AN403275 | Гидрошланг | 1 | |||
| 18 | R26448 | Уплотнительное кольцо | 1 | |||
| 19 | AN209737 | Фитинг переходника | 1 | |||
| 20 | N310987 | Шланговый зажим | 3 |
| key | PART NO. | PART NAME | QTY | SERIAL NO. | REMARKS | ||
|---|---|---|---|---|---|---|---|
| 1 | AN403206 | Гидрошланг | 1 | SUB FOR AN194518 | |||
| 2 | 38H1004 | Коленчатый патрубок | 2 | Front; Black | |||
| 3 | AHC17651 | Гидравлический цилиндр | 2 | SUB FOR AHC12284, Front; Black | |||
| AHC18694 | Комплект гидроцилиндров | 2 | USE WITH AHC17651 | ||||
| AH229802 | Комплект гидроцилиндров | 1 | USE WITH AHC12284 | ||||
| 4 | R28782 | Уплотнительное кольцо | 16 | ||||
| 5 | 38H1159 | Фитинг переходника | 12 | ||||
| 6 | 38H1309 | Фитинг переходника | 3 | ||||
| 7 | T77814 | Уплотнительное кольцо | 11 | ||||
| 8 | T77613 | Уплотнительное кольцо | 7 | ||||
| key | PART NO. | PART NAME | QTY | SERIAL NO. | REMARKS | ||
| 9 | H77698 | Обвязной хомут | 32 | ||||
| 10 | AN403236 | Гидрошланг | 2 | - | 056345 | ||
| AN403236 | Гидрошланг | 1 | 056346 | - | |||
| AKK27630 | Гидрошланг | 1 | 056346 | - | |||
| 11 | AN403237 | Гидрошланг | 2 | - | 056345 | ||
| AN403237 | Гидрошланг | 1 | 056346 | - | |||
| AKK27629 | Гидрошланг | 1 | 056346 | - | |||
| 12 | AN403230 | Гидрошланг | 1 | - | 056345 | ||
| AKK27631 | Гидрошланг | 1 | 056346 | - | |||
| 13 | AKK23168 | Гидрошланг | 1 | - | 056345 | ||
| key | PART NO. | PART NAME | QTY | SERIAL NO. | REMARKS | ||
| AKK27245 | Гидрошланг | 1 | 056346 | - | |||
| 14 | AN403229 | Гидрошланг | 2 | - | 056345 | ||
| AKK27632 | Гидрошланг | 1 | 056346 | - | |||
| AKK27633 | Гидрошланг | 1 | 056346 | - | |||
| 15 | AN303346 | Гидравлический цилиндр | 2 | Rear; Green | |||
| AH229801 | Комплект гидроцилиндров | 1 | |||||
| 16 | R26448 | Уплотнительное кольцо | 2 | ||||
| 17 | AN403248 | Гидрошланг | 1 | SUB FOR AN206514 | |||
| 18 | ...... | Изоляционная трубка | AR | CTL 21.5", MF T107029 | |||
| 19 | N198300 | Жиклер | 2 | ||||
| key | PART NO. | PART NAME | QTY | SERIAL NO. | REMARKS | ||
| 20 | 19M9845 | Винт | 3 | M10 X 25 | |||
| 21 | T26955 | Скоба | 4 | ||||
| 22 | 14M7723 | Стопорная гайка | 3 | M10 | |||
| 23 | 38H1159 | Фитинг переходника | 1 | ||||
| 24 | T77814 | Уплотнительное кольцо | 1 | ||||
| 25 | AA21292 | Быстрозамыкающийся штифт | 8 | ||||
| 26 | 34M7049 | Пружинный шплинт | 8 | 8 X 50 mm | |||
| 27 | N186178 | Крепление со штифтом | 8 | ||||
| 28 | 19M9837 | Винт | 1 | M8 X 25 | |||
| 29 | 14M7722 | Стопорная гайка | 1 | M8 | |||
| key | PART NO. | PART NAME | QTY | SERIAL NO. | REMARKS | ||
| 30 | H170527 | Шайба | 1 | ||||
| 31 | KK43752 | Шланговый зажим | 4 | ||||
| 32 | T181801 | Скоба | 4 |
| key | PART NO. | PART NAME | QTY | SERIAL NO. | REMARKS | |
|---|---|---|---|---|---|---|
| 1 | 19H3070 | Винт | 16 | 0.190" X 1-1/4" | ||
| 2 | T138822 | Узел электрич. разъема | 2 | |||
| 3 | R78055 | Узел электрич. разъема | 1 | |||
| 4 | AN205022 | Корпус электр. разъема | 1 | |||
| 5 | AN205030 | Клапан | 4 | |||
| 6 | AN205031 | Поршень | 4 | |||
| 7 | AN202067 | Обратный клапан | 8 | |||
| AT124681 | Комплект уплотнений | 1 | ||||
| 8 | AN205036 | Фитинг | 8 | |||
| 9 | U46166 | Уплотнительное кольцо | 8 | |||
| key | PART NO. | PART NAME | QTY | SERIAL NO. | REMARKS | |
| 10 | R62070 | Кольцо | 8 | |||
| 11 | N203255 | Гайка | 8 | |||
| 12 | AN204456 | Электрическая обмотка | 8 | |||
| 13 | T77613 | Уплотнительное кольцо | 16 | |||
| 14 | N304551 | Стопор | 1 | |||
| 15 | AN204814 | Блок клапана | 1 | |||
| 16 | N209120 | Кронштейн | 1 | |||
| 17 | 14M7723 | Стопорная гайка | 8 | M10 | ||
| 18 | 19M10229 | Винт с головкой | 4 | M10 X 120 | ||
| 19 | 19M9986 | Винт | 4 | M10 X 35 |
| key | PART NO. | PART NAME | QTY | SERIAL NO. | REMARKS | |
|---|---|---|---|---|---|---|
| 1 | N51168 | Пружинное кольцо | 1 | (A) | ||
| 2 | E55716 | Сальник | 1 | (A) | ||
| 3 | E55717 | Шайба | 1 | |||
| 4 | M42702 | Пружинное кольцо | 2 | (A) | ||
| 5 | E57805 | Обойма упорн. подшипника | 2 | |||
| 6 | JD9961 | Упорный подшипник | 1 | |||
| 7 | AE38359 | Подшипник | 1 | |||
| 8 | JD8813 | Игольчатый подшипник | 2 | |||
| 9 | E65261 | Дорожка подшипника | 2 | |||
| 10 | Z47990 | Уплотнительное кольцо | 2 | (A) | ||
| key | PART NO. | PART NAME | QTY | SERIAL NO. | REMARKS | |
| 11 | R54114 | Пружинное кольцо | 2 | (A) | ||
| 12 | N221133 | Пружина | 1 | |||
| 13 | N221138 | Втулка | 1 | |||
| 14 | N221134 | Ось поворота | 1 | |||
| 15 | 34H275 | Пружинный шплинт | 1 | 3/16" X 1/2" | ||
| 16 | N221131 | Пластина | 1 | |||
| 17 | AE37687 | Ремонтный комплект насоса | 1 | (B) | ||
| 18 | E65248 | Прокладка | 1 | (A) | ||
| 19 | N221132 | Поршень | 1 | |||
| 20 | AN203867 | Пластина | 1 | |||
| key | PART NO. | PART NAME | QTY | SERIAL NO. | REMARKS | |
| 21 | U40962 | Уплотнительное кольцо | 1 | (A) | ||
| 22 | AN203866 | Компенсатор | 1 | |||
| 23 | 19H1732 | Винт с головкой | 4 | 3/8" X 1-1/4" | ||
| 24 | 19H4019 | Винт с головкой | 2 | 1/2" X 1-1/4" | ||
| 25 | 12H386 | Стопорная шайба | 2 | 1/2" | ||
| 26 | ...... | Прокладка | 1 | (A) | ||
| 27 | ...... | Крышка | 2 | |||
| 28 | R26448 | Уплотнительное кольцо | 1 | |||
| 29 | U11343 | Уплотнительное кольцо | 1 | |||
| 30 | E56086 | Уплотнительное кольцо | 1 | |||
| key | PART NO. | PART NAME | QTY | SERIAL NO. | REMARKS | |
| 31 | R459R | Уплотнительное кольцо | 1 | |||
| 32 | N316649 | Винт с головкой | 4 | |||
| 33 | ...... | Ось | 1 | |||
| 34 | AN202916 | Гидравлический насос | 1 | |||
| 35 | U42703 | Уплотнительное кольцо | 1 | |||
| .. | AN203287 | Комплект уплотнений | 1 | Includes Keys Marked (A) | ||
| .. | AN208088 | Комплект уплотнений | 1 | (C) |
| key | PART NO. | PART NAME | QTY | SERIAL NO. | REMARKS | |
|---|---|---|---|---|---|---|
| 1 | AN202916 | Гидравлический насос | 1 | |||
| 2 | N310987 | Шланговый зажим | 1 | |||
| 3 | AN403261 | Гидрошланг | 1 | |||
| 4 | N205902 | Всасывающий шланг | 1 | |||
| 5 | AN209543 | Шланговый зажим | 2 | |||
| 6 | AN403245 | Гидрошланг | 1 | |||
| 7 | AN403243 | Гидрошланг | 1 | |||
| 8 | AN403276 | Гидрошланг | 1 | |||
| 9 | 12H386 | Стопорная шайба | 2 | 1/2" | ||
| 10 | 19H4019 | Винт с головкой | 2 | 1/2" X 1-1/4" | ||
| key | PART NO. | PART NAME | QTY | SERIAL NO. | REMARKS | |
| 11 | AN205117 | Коленчатый патрубок | 1 | |||
| 12 | XPD341 | Диагностическая муфта | 1 | |||
| 13 | AN205083 | Коленчатый патрубок | 1 | |||
| 14 | R77175 | Крышка | 1 | |||
| 15 | U42703 | Уплотнительное кольцо | 1 | |||
| 16 | 38H1512 | Фитинг | 1 | |||
| 17 | T77932 | Уплотнительное кольцо | 1 | |||
| 18 | R26448 | Уплотнительное кольцо | 1 | |||
| 19 | 38H1015 | Тройник | 1 | |||
| 20 | T77814 | Уплотнительное кольцо | 3 | |||
| key | PART NO. | PART NAME | QTY | SERIAL NO. | REMARKS | |
| 21 | R28782 | Уплотнительное кольцо | 2 | |||
| 22 | 38H1003 | Коленчатый патрубок | 1 | |||
| 23 | R29936 | Уплотнительное кольцо | 1 | |||
| 24 | T77858 | Уплотнительное кольцо | 1 | |||
| 25 | U13639 | Уплотнительное кольцо | 1 |
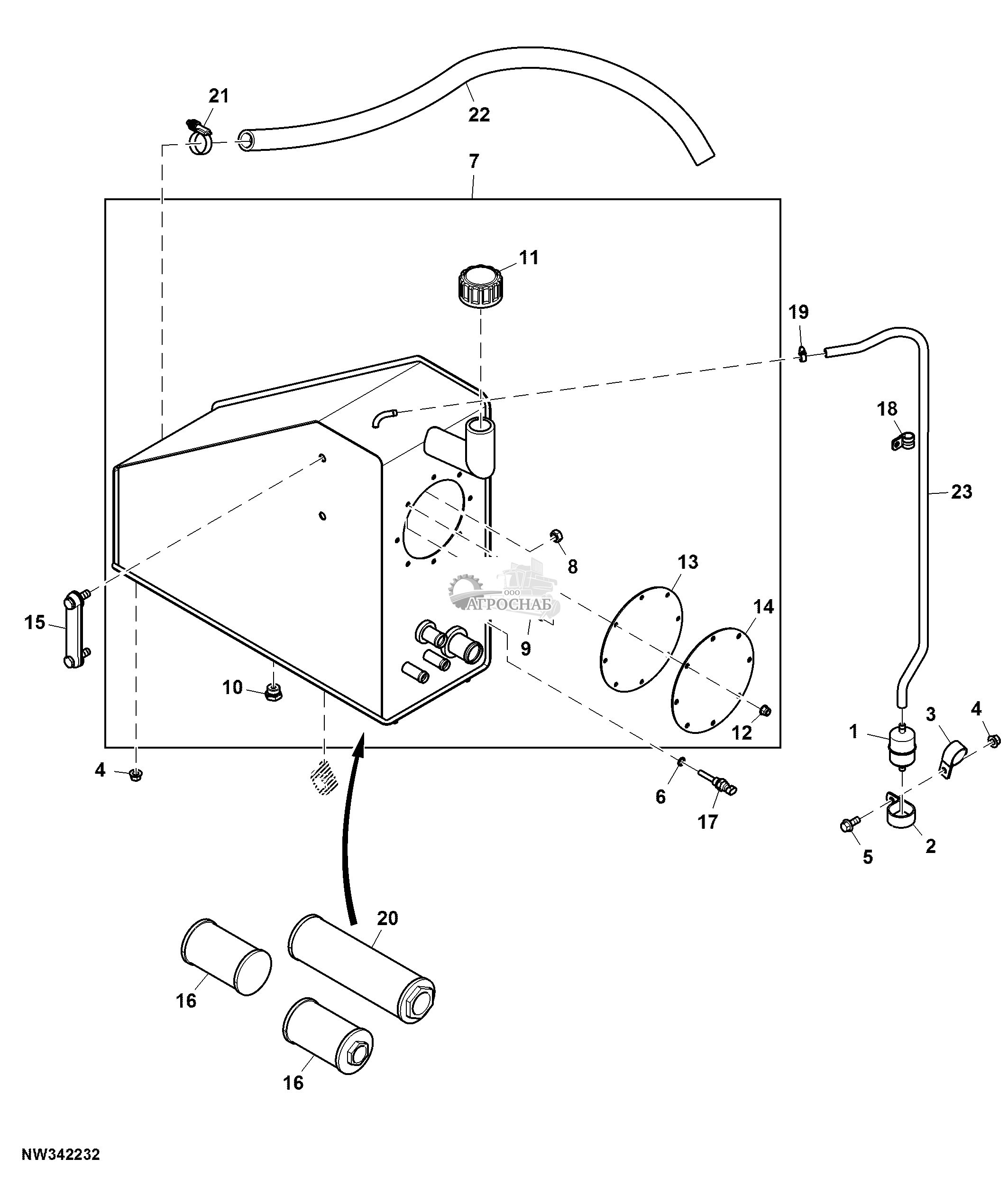
| key | PART NO. | PART NAME | QTY | SERIAL NO. | REMARKS | |
|---|---|---|---|---|---|---|
| 1 | R129829 | Уплотнительное кольцо | 2 | |||
| 2 | E69117 | Уплотнительное кольцо | 4 | |||
| 3 | AN206284 | Указатель уровня | 1 | |||
| 4 | R524513 | Шланговый зажим | 1 | |||
| 5 | ...... | Шланг | 1 | 44.5", MAKE FROM N205212 | ||
| 6 | AN207571 | Сетчатый фильтр | 2 | 200 Mesh | ||
| 7 | AN207572 | Фильтр | 1 | 200 Mesh | ||
| 8 | AN206285 | Колпачок | 1 | |||
| 9 | AN205160 | Шланговый зажим | 1 | |||
| 10 | ...... | Шланг | 1 | 48", MAKE FROM TY22561 | ||
| key | PART NO. | PART NAME | QTY | SERIAL NO. | REMARKS | |
| 11 | N207955 | Стопорная гайка | 8 | |||
| 12 | N191985 | Зажимная скоба | 1 | |||
| 13 | N372924 | Крышка | 1 | |||
| 14 | N305662 | Шайба | 1 | |||
| 15 | R27474 | Пробка сливного отверстия | 1 | |||
| 16 | R26906 | Уплотнительное кольцо | 1 | |||
| 17 | AN303068 | Гидростатический резервуар | 1 | |||
| 18 | R26448 | Уплотнительное кольцо | 1 | |||
| 19 | T77613 | Уплотнительное кольцо | 3 | |||
| 20 | 38H1060 | Фитинг | 1 | |||
| key | PART NO. | PART NAME | QTY | SERIAL NO. | REMARKS | |
| 21 | RE65836 | Датчик темп. охл. жидк. | 1 | |||
| 22 | 51M7041 | Уплотнительное кольцо | 1 | 11.300 X 2.200 mm | ||
| 23 | 19M7867 | Винт | 1 | M8 X 25 | ||
| 24 | AH80328 | Зажимная скоба | 1 | |||
| 25 | E63525 | Гайка | 1 | |||
| 26 | AT101565 | Воздушный фильтр | 1 | |||
| 27 | 14M7723 | Стопорная гайка | 1 | M10 | ||
| 28 | N205415 | Скоба | 1 | |||
| 29 | 21M7585 | Винт | 1 | M10 X 20 | ||
| 30 | T26955 | Скоба | 1 |
| key | PART NO. | PART NAME | QTY | SERIAL NO. | REMARKS | |
|---|---|---|---|---|---|---|
| 1 | AT101565 | Воздушный фильтр | 1 | |||
| 2 | N205415 | Скоба | 1 | |||
| 3 | T26955 | Скоба | 1 | |||
| 4 | 14M7723 | Стопорная гайка | 5 | M10 | ||
| 5 | 19M9845 | Винт | 1 | M10 X 25 | ||
| 6 | 51M7041 | Уплотнительное кольцо | 1 | 11.300 X 2.200 mm | ||
| 7 | AKK22654 | Гидростатический резервуар | 1 | |||
| 8 | 14M7302 | Сварочная гайка | 2 | M12 | ||
| 9 | 19M7163 | Винт с головкой | 8 | M8 X 25 | ||
| 10 | R27474 | Пробка сливного отверстия | 1 | |||
| key | PART NO. | PART NAME | QTY | SERIAL NO. | REMARKS | |
| 11 | AKK27918 | Колпачок | 1 | |||
| 12 | N207955 | Стопорная гайка | 8 | |||
| 13 | N305662 | Шайба | 1 | |||
| 14 | N372924 | Крышка | 1 | |||
| 15 | AT227279 | Указатель уровня | 1 | |||
| 16 | AN207571 | Сетчатый фильтр | 2 | |||
| 17 | RE65836 | Датчик темп. охл. жидк. | 1 | |||
| 18 | N191985 | Зажимная скоба | 1 | |||
| 19 | AN205160 | Шланговый зажим | 1 | |||
| 20 | AN207572 | Фильтр | 1 | |||
| key | PART NO. | PART NAME | QTY | SERIAL NO. | REMARKS | |
| 21 | R524513 | Шланговый зажим | 1 | |||
| 22 | ...... | Всасывающий шланг | 1 | CTL 44.5", MF N205212 | ||
| 23 | ...... | Шланг | 1 | CTL 48", MF TY22561 |
| key | PART NO. | PART NAME | QTY | SERIAL NO. | REMARKS | |
|---|---|---|---|---|---|---|
| 1 | 38H1004 | Коленчатый патрубок | 2 | |||
| 2 | 38H1160 | Фитинг переходника | 4 | |||
| 3 | T77613 | Уплотнительное кольцо | 6 | |||
| 4 | R26448 | Уплотнительное кольцо | 6 | |||
| 5 | AN303127 | Клапан | 1 | |||
| 6 | AN403256 | Гидрошланг | 1 | SUB FOR AN207111 | ||
| 7 | AN207110 | Гидрошланг | 1 | |||
| 8 | AN207108 | Гидрошланг | 2 | |||
| 9 | AN207109 | Гидрошланг | 2 | |||
| 10 | 19M9843 | Винт | 2 | M8 X 90 | ||
| key | PART NO. | PART NAME | QTY | SERIAL NO. | REMARKS | |
| 11 | N404785 | Распорная втулка | 2 | |||
| 12 | E63525 | Гайка | 2 | |||
| 13 | AN153663 | Тумблер/кулисный переключ. | 1 | ON / OFF / ON | ||
| 14 | AN207899 | Тумблер/кулисный переключ. | 1 | |||
| 15 | AN192376 | Индикаторная лампа | 1 | |||
| 16 | AN207464 | Контрольный клапан | 2 | |||
| AN207483 | Комплект уплотнений | 2 | ||||
| 17 | A73181 | Трубная заглушка | 6 | |||
| 18 | KV25678 | Электромагнитный клапан | 1 | SUB FOR AT338326 | ||
| AT224873 | Комплект уплотнений | 1 | ||||
| key | PART NO. | PART NAME | QTY | SERIAL NO. | REMARKS | |
| 19 | T204128 | Винт | 2 | |||
| 20 | R30903 | Уплотнительное кольцо | 6 | |||
| 21 | AN204269 | Комплект наклеек | 1 | |||
| 22 | 57M7533 | Корпус электр. разъема | 1 | |||
| 23 | AN207140 | Жгут проводов | 1 | |||
| 24 | 38H1030 | Тройник | 1 | |||
| 25 | H170527 | Шайба | 1 | |||
| 26 | H170523 | Шайба | 1 |
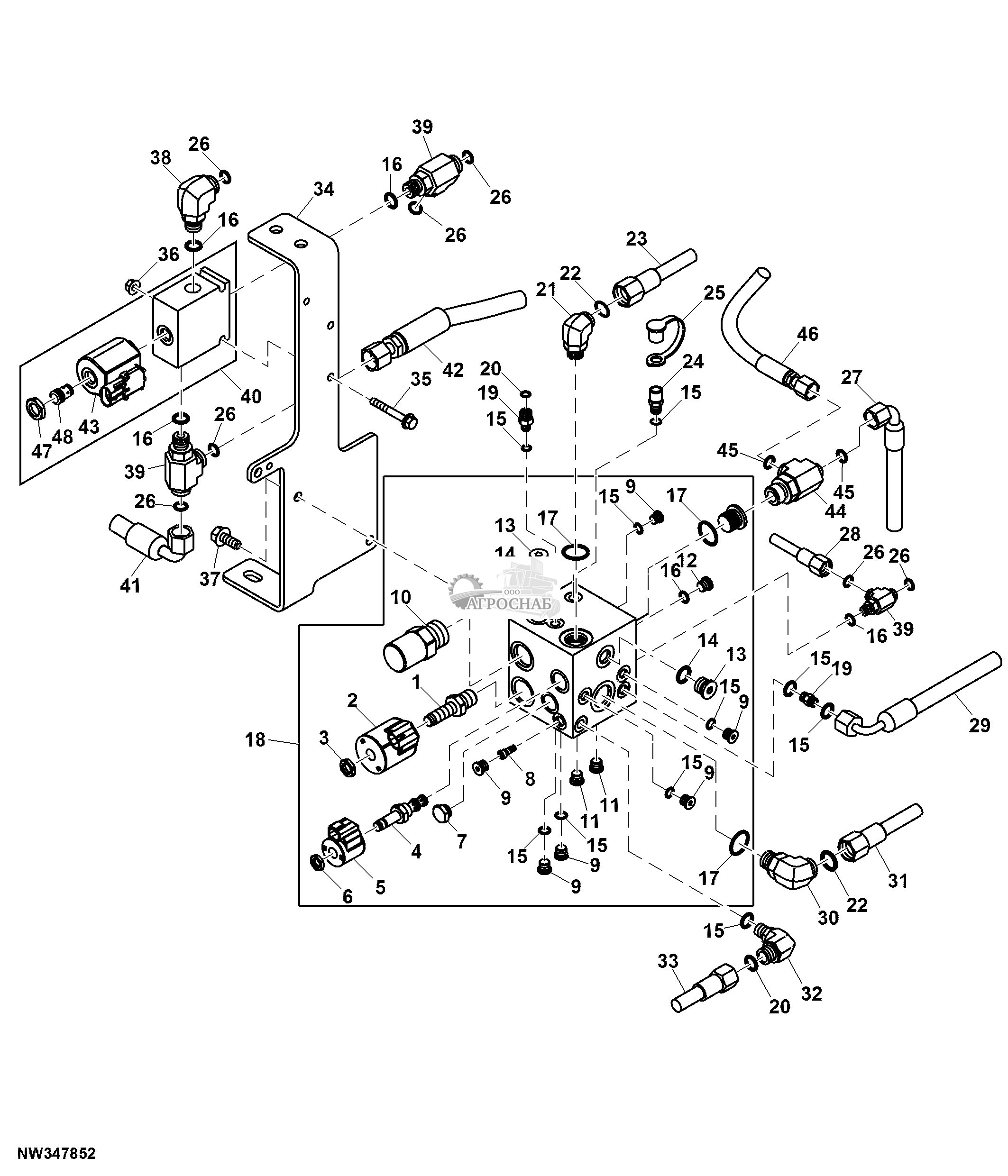
| key | PART NO. | PART NAME | QTY | SERIAL NO. | REMARKS | |
|---|---|---|---|---|---|---|
| 1 | AN400869 | Клапан | 1 | |||
| 2 | N403962 | Пластина | 1 | |||
| 3 | 19M9837 | Винт | 3 | M8 X 25 | ||
| 4 | 14M7649 | Фланцевая гайка | 3 | M8 | ||
| 5 | 19M7785 | Винт | 2 | M10 X 25 | ||
| 6 | 38H1160 | Фитинг переходника | 2 | |||
| 7 | T77613 | Уплотнительное кольцо | 5 | |||
| 8 | R26448 | Уплотнительное кольцо | 2 | |||
| 9 | 38H1094 | Коленчатый патрубок | 1 | |||
| 10 | AN402414 | Гидрошланг | 1 | |||
| key | PART NO. | PART NAME | QTY | SERIAL NO. | REMARKS | |
| 11 | 38H1164 | Фитинг переходника | 1 | |||
| 12 | T76938 | Уплотнительное кольцо | 8 | |||
| 13 | R29936 | Уплотнительное кольцо | 1 | |||
| 14 | 38H1098 | Коленчатый патрубок | 3 | |||
| 15 | AN402417 | Гидрошланг | 1 | |||
| 16 | 38H1179 | Фитинг переходника | 2 | |||
| 17 | U12547 | Уплотнительное кольцо | 2 | |||
| 18 | H114898 | Скоба | 2 | |||
| 19 | H114901 | Пластина | 2 | |||
| 20 | 19M10204 | Винт | 1 | M8 X 75 | ||
| key | PART NO. | PART NAME | QTY | SERIAL NO. | REMARKS | |
| 21 | 14M7707 | Стопорная гайка | 1 | M8 | ||
| 22 | H77698 | Обвязной хомут | 3 | |||
| 23 | 38H1030 | Тройник | 1 | |||
| 24 | 38H1002 | Тройник | 1 | |||
| 25 | AN402411 | Гидрошланг | 1 | |||
| 26 | AN402413 | Гидрошланг | 1 | |||
| 27 | 57M7621 | Блок. устр. эл. разъема | 1 | Chassis Harness Traction Control Valve | ||
| 28 | 57M8022 | Блок. устр. эл. разъема | 1 | Flow Divider Traction Control Valve | ||
| 29 | AN306127 | Жгут проводов | 1 | |||
| 30 | AKK10992 | Гидрошланг | 2 | SUB FOR AN403249 |
| key | PART NO. | PART NAME | QTY | SERIAL NO. | REMARKS | |
|---|---|---|---|---|---|---|
| 1 | AA80323 | Катушка эл/магн. клапана | 1 | |||
| 2 | A94569 | Гайка | 1 | |||
| 3 | KK26118 | Обратный клапан | 2 | |||
| 4 | KK26119 | Клапан | 1 | |||
| 5 | AN400869 | Клапан | 1 | |||
| KK26121 | Комплект уплотнений | 1 | Includes Parts Marked by A | |||
| KK26120 | Комплект заглушек | 1 | Includes Parts Marked by B | |||
| 6 | ...... | Заглушка | 1 | B | ||
| 7 | ...... | Заглушка | 1 | B | ||
| 8 | ...... | Заглушка | 2 | B | ||
| key | PART NO. | PART NAME | QTY | SERIAL NO. | REMARKS | |
| 9 | ...... | Уплотнительное кольцо | 2 | A | ||
| 10 | ...... | Заглушка | 2 | B | ||
| 11 | ...... | Уплотнительное кольцо | 1 | A | ||
| 12 | ...... | Уплотнительное кольцо | 1 | A | ||
| 13 | ...... | Уплотнительное кольцо | 1 | A | ||
| 14 | ...... | Заглушка | 1 | B |
| key | PART NO. | PART NAME | QTY | SERIAL NO. | REMARKS | |
|---|---|---|---|---|---|---|
| 1 | BN202481 | Клапан | 1 |
| key | PART NO. | PART NAME | QTY | SERIAL NO. | REMARKS | |
|---|---|---|---|---|---|---|
| 1 | AN208682 | Клапан | 2 | (B) | ||
| 2 | 19M8318 | Винт | 4 | M8 X 45 | ||
| 3 | E63525 | Гайка | 5 | |||
| 4 | 38H1004 | Коленчатый патрубок | 4 | |||
| 5 | T77613 | Уплотнительное кольцо | 14 | |||
| 6 | R26448 | Уплотнительное кольцо | 8 | |||
| 7 | 38H1160 | Фитинг переходника | 4 | |||
| 8 | N306068 | Уголок | 1 | |||
| 9 | AN207597 | Гидрошланг | 2 | (C) | ||
| 10 | AN207598 | Гидрошланг | 2 | (D) | ||
| key | PART NO. | PART NAME | QTY | SERIAL NO. | REMARKS | |
| 11 | 38H1564 | Коленчатый патрубок | 4 | |||
| 12 | R28782 | Уплотнительное кольцо | 4 | |||
| 13 | H77698 | Обвязной хомут | AR | |||
| 14 | R26375 | Уплотнительное кольцо | 4 | |||
| 15 | AN208049 | Гидрошланг | 2 | (E) | ||
| 16 | N191985 | Зажимная скоба | 2 | |||
| 17 | AN207600 | Гидрошланг | 1 | (F) | ||
| 18 | 38H1171 | Фитинг переходника | 2 | |||
| 19 | R49921 | Скоба | 1 | |||
| 20 | H120847 | Скоба | 2 | |||
| key | PART NO. | PART NAME | QTY | SERIAL NO. | REMARKS | |
| 21 | 19M8317 | Винт | 1 | M8 X 40 | ||
| 22 | AN208815 | Клапан гидравл./сервоупр. | 2 | |||
| AN207815 | Комплект уплотнений | 1 | (A) | |||
| 23 | AN208569 | Заглушка фитинга | 2 |
| key | PART NO. | PART NAME | QTY | SERIAL NO. | REMARKS | |
|---|---|---|---|---|---|---|
| 1 | 38H1004 | Коленчатый патрубок | 4 | |||
| 2 | AN403298 | Гидрошланг | 1 | Напорный шланг гидравлическ ой лестницы SUB FOR AN303358 | ||
| 3 | T77613 | Уплотнительное кольцо | 7 | |||
| 4 | 28H3441 | Распорная втулка | 1 | |||
| 5 | R26448 | Уплотнительное кольцо | 5 | |||
| 6 | 19M10221 | Винт с головкой | 2 | |||
| 7 | AN302545 | Клапан | 1 | |||
| 8 | R49921 | Скоба | 1 | |||
| 9 | AN403297 | Гидрошланг | 1 | Бак гидравлической лес тницы SUB FOR AN303357 | ||
| 10 | 19M9984 | Винт | 2 | |||
| key | PART NO. | PART NAME | QTY | SERIAL NO. | REMARKS | |
| 11 | AN403296 | Гидрошланг | 1 | Рабочий шланг гидравлическо й лестницы SUB FOR AN303356 | ||
| 12 | AHC11906 | Гидравлический цилиндр | 1 | SUB FOR AH227716 | ||
| AHC11946 | Комплект гидроцилиндров | 1 | USE WITH AHC11906 | |||
| 13 | 24H1628 | Шайба | 1 | |||
| 14 | 11M7056 | Шплинт | 1 | |||
| 15 | 14M7401 | Стопорная гайка | 1 | |||
| 16 | 24M7605 | Шайба | 2 | |||
| 17 | 38H5154 | Коленчатый патрубок | 1 | |||
| 18 | 38H1160 | Фитинг переходника | 1 | |||
| 19 | N317523 | Кронштейн | 1 | |||
| key | PART NO. | PART NAME | QTY | SERIAL NO. | REMARKS | |
| 20 | N304621 | Хомут | 2 | |||
| 21 | 19M7784 | Винт | 1 | |||
| 22 | 14M7724 | Стопорная гайка | 3 | |||
| 23 | AH78125 | Зажимная скоба | 1 | |||
| 24 | 19M7863 | Винт | 1 | |||
| 25 | 14M7723 | Стопорная гайка | 2 | |||
| 26 | 19M10316 | Винт с головкой | 1 | |||
| 27 | N310438 | Гидравлич. ограничитель | 1 | |||
| 28 | 19M9845 | Винт | 1 | |||
| 29 | 14M7744 | Фланцевая гайка | 2 | |||
| key | PART NO. | PART NAME | QTY | SERIAL NO. | REMARKS | |
| 30 | N312122 | Гайка | 1 | |||
| 31 | AT139432 | Контр. клап. с гидропр. | 1 | |||
| 32 | AN302557 | Электрическая обмотка | 1 |
| key | PART NO. | PART NAME | QTY | SERIAL NO. | REMARKS | |
|---|---|---|---|---|---|---|
| 1 | ...... | Винт | 1 | (A) | ||
| 2 | ...... | Шайба | 1 | (A) | ||
| 3 | ...... | Гильза гидравл. цилиндра | 1 | |||
| 4 | ...... | Стержень | 1 | |||
| 5 | ...... | Пружинное кольцо | 1 | (A) | ||
| 6 | H164925 | Сальник | 1 | (A) | ||
| 7 | H158676 | Сальник | 1 | (A) | ||
| 8 | ...... | Трубная заглушка | 1 | |||
| 9 | AH169876 | Гидравлический цилиндр | 1 | |||
| 10 | 14M7415 | Гайка | 1 | M12 | ||
| key | PART NO. | PART NAME | QTY | SERIAL NO. | REMARKS | |
| 11 | 19M7361 | Винт с головкой | 1 | M12 X 50 | ||
| 12 | T40187 | Пружинное кольцо | 2 | |||
| 13 | T151148 | Штифт | 1 | |||
| .. | AH168431 | Комплект гидроцилиндров | 1 | INCLUDES PARTS MARKED (A) |
| key | PART NO. | PART NAME | QTY | SERIAL NO. | REMARKS | |
|---|---|---|---|---|---|---|
| 1 | AN303346 | Гидравлический цилиндр | 2 | (A) | ||
| AN303345 | Гидравлический цилиндр | 2 | (B) | |||
| .. | AH229801 | Комплект гидроцилиндров | 1 | (A) USE WITH AN303346 | ||
| .. | AH229802 | Комплект гидроцилиндров | 1 | (B) USE WITH AN303345 |